Текущее время: Пн дек 15, 2025 8:57 pm

Часовой пояс: UTC + 3 часа




Начать новую тему Ответить на тему  [ Сообщений: 61 ]  На страницу Пред.  1, 2, 3, 4, 5  След.
Автор Сообщение
 Заголовок сообщения: Re: Замена кассетной магнитоллы на рестайлинговых машинках.
СообщениеДобавлено: Вс окт 03, 2010 10:28 pm 
Не в сети

Зарегистрирован: Чт май 13, 2010 5:36 pm
Сообщения: 1373
Откуда: г.Тирасполь, Приднестровье
vbr писал(а):
как вытащить касетную магнитолу не сломав ничего?

Обсуждалось не раз. Почитай мою тему или Андрея В. Все расписано даже с фотками.

_________________
2001 год, черный металик, комплектация Sol, дв.1AZ-FSE -- 150 кобыл.


Вернуться к началу
 Профиль Отправить email  
 
 Заголовок сообщения: Re: Замена кассетной магнитоллы на рестайлинговых машинках.
СообщениеДобавлено: Пн окт 04, 2010 4:45 pm 
Не в сети
Аватара пользователя

Зарегистрирован: Вс окт 03, 2010 8:31 am
Сообщения: 122
Откуда: Новоульяновск
читал и фото смотрел но везде просто что взял и снял а как хз?

_________________
Avensis 2001, 3S-FE, МКПП, , Серебристый седан, 200+ тыс.км.


Вернуться к началу
 Профиль Отправить email  
 
 Заголовок сообщения: Re: Замена кассетной магнитоллы на рестайлинговых машинках.
СообщениеДобавлено: Пн окт 04, 2010 11:50 pm 
Не в сети

Зарегистрирован: Чт май 13, 2010 5:36 pm
Сообщения: 1373
Откуда: г.Тирасполь, Приднестровье
vbr писал(а):
читал и фото смотрел но везде просто что взял и снял а как хз?


Сними центральную консоль, где комп и магнитола штатная установлены. Отключи все фишки (не волнуйся, потом не перепутаешь), когда снимешь все поймешь сам. Магнитола -- это отдельный блок, увидишь.

_________________
2001 год, черный металик, комплектация Sol, дв.1AZ-FSE -- 150 кобыл.


Вернуться к началу
 Профиль Отправить email  
 
 Заголовок сообщения: Re: Замена кассетной магнитоллы на рестайлинговых машинках.
СообщениеДобавлено: Вт окт 05, 2010 7:24 am 
Не в сети
Аватара пользователя

Зарегистрирован: Вс окт 03, 2010 8:31 am
Сообщения: 122
Откуда: Новоульяновск
спасиба)

_________________
Avensis 2001, 3S-FE, МКПП, , Серебристый седан, 200+ тыс.км.


Вернуться к началу
 Профиль Отправить email  
 
 Заголовок сообщения: Re: Замена кассетной магнитоллы на рестайлинговых машинках.
СообщениеДобавлено: Вс июн 22, 2014 6:10 pm 
Не в сети
Аватара пользователя

Зарегистрирован: Сб апр 05, 2014 5:12 pm
Сообщения: 44
Откуда: Карелия
Имя: Вадим
Мужики! вытащил магнитолу, воткнул новенький "ПИОНЕР" но лабуда с проводами. куда че подключать где минус, плюс??? там три штекера от штатной а новую один только. короче два часа сидел мудился так ничего и не получилось :please:

_________________
Toyota Avensis 2001, черный седан, 3ZZ 1,6 л. 110 л.с. 5МКПП


Вернуться к началу
 Профиль Отправить email  
 
 Заголовок сообщения: Re: Замена кассетной магнитоллы на рестайлинговых машинках.
СообщениеДобавлено: Вс июн 22, 2014 7:42 pm 
Не в сети
Сенатор

Зарегистрирован: Вт ноя 30, 2010 10:03 pm
Сообщения: 1456
Откуда: 58, Пенза
Имя: Владимир
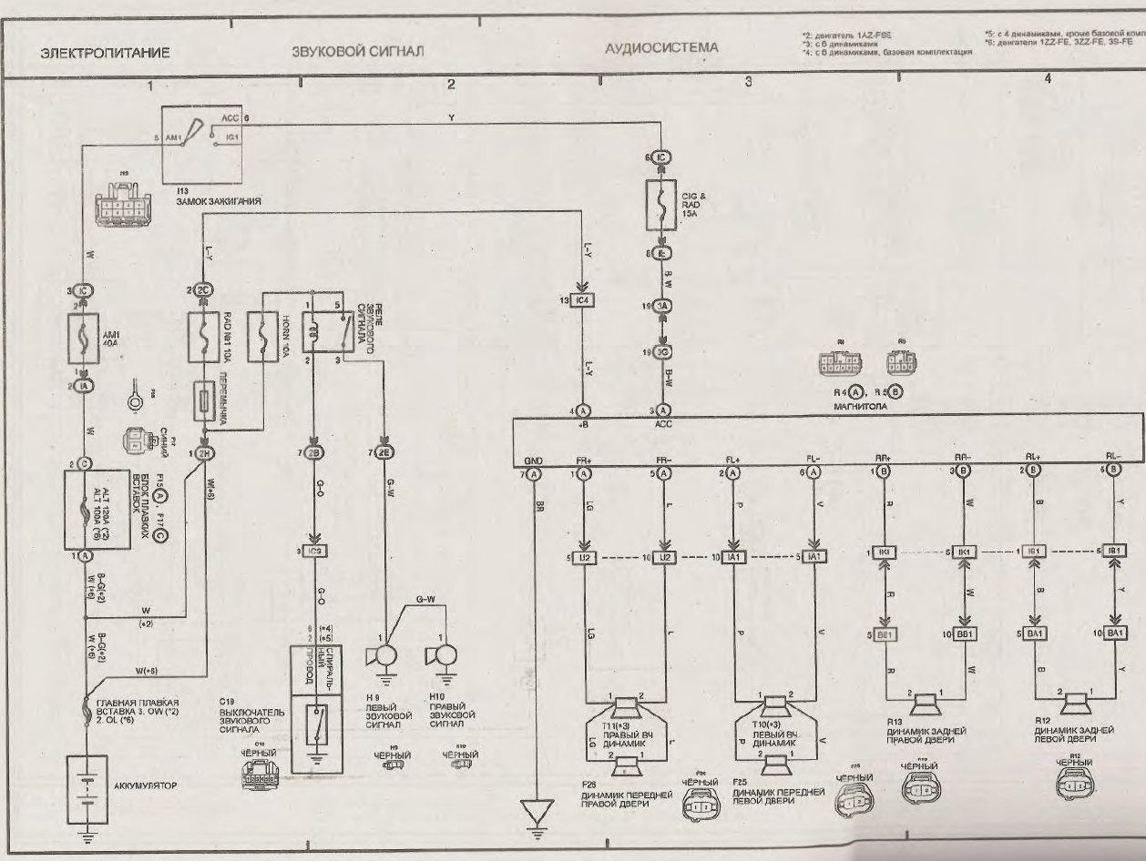
И еще один нужный контакт - подсветка, при включении габаритных огней. Не помню на какой схеме он показан. Тестером вызвони.


Вложения:
.jpg
.jpg [ 259.23 KiB | Просмотров: 11646 ]

_________________
Avensis, 1998, 3S-FE, ST220L-AEPEKW, АКПП, Linea Sol, DEEP TURQUOISE MICA, c 126000 км


Последний раз редактировалось vvv Вс июн 22, 2014 7:45 pm, всего редактировалось 1 раз.
Вернуться к началу
 Профиль Отправить email  
 
 Заголовок сообщения: Re: Замена кассетной магнитоллы на рестайлинговых машинках.
СообщениеДобавлено: Вс июн 22, 2014 7:43 pm 
Не в сети
Аватара пользователя

Зарегистрирован: Вс июн 22, 2014 7:14 pm
Сообщения: 8
Откуда: Казань
Имя: Олег
Присмотритесь к китайским аналогам , стали делать достойные вещи в плане 2 дин магнитол

_________________
НЕТ ПЛАТНОЙ РЫБАЛКЕ !!!


Вернуться к началу
 Профиль Отправить email  
 
 Заголовок сообщения: Re: Замена кассетной магнитоллы на рестайлинговых машинках.
СообщениеДобавлено: Вс июн 22, 2014 9:08 pm 
Не в сети

Зарегистрирован: Вт фев 18, 2014 9:18 pm
Сообщения: 855
Olejka писал(а):
Присмотритесь к китайским аналогам , стали делать достойные вещи в плане 2 дин магнитол

а какой у вас автомобиль? если не секрет.

_________________
2.0


Вернуться к началу
 Профиль  
 
 Заголовок сообщения: Re: Замена кассетной магнитоллы на рестайлинговых машинках.
СообщениеДобавлено: Вт июн 24, 2014 12:14 am 
Не в сети

Зарегистрирован: Чт дек 29, 2011 2:26 am
Сообщения: 1217
Откуда: Мурманская область
vadimka993 писал(а):
Мужики! вытащил магнитолу, воткнул новенький "ПИОНЕР" но лабуда с проводами. куда че подключать где минус, плюс??? там три штекера от штатной а новую один только. короче два часа сидел мудился так ничего и не получилось

Идешь в магазин и покупаешь нужный переходник. Весь вопрос на этом заканчивается :wink:

_________________
Avensis 2002, 3ZZ-FE,1,6 МКПП, Серебристый седан, 51 регион
Замена 3ZZ на Короловский с пробегом 27000


Вернуться к началу
 Профиль Отправить email  
 
 Заголовок сообщения: Re: Замена кассетной магнитоллы на рестайлинговых машинках.
СообщениеДобавлено: Вт июн 24, 2014 4:20 am 
Не в сети
Аватара пользователя

Зарегистрирован: Вт сен 13, 2011 4:03 am
Сообщения: 1195
Откуда: 54 Новосибирск
Имя: Станислав
BRW писал(а):
vadimka993 писал(а):
Мужики! вытащил магнитолу, воткнул новенький "ПИОНЕР" но лабуда с проводами. куда че подключать где минус, плюс??? там три штекера от штатной а новую один только. короче два часа сидел мудился так ничего и не получилось

Идешь в магазин и покупаешь нужный переходник. Весь вопрос на этом заканчивается :wink:

зачем заниматься ерундой! в комплекте с магнитолой всегда есть свой разъем с проводами и схема подключения... пять минут делов сростить с проводкой авто...

_________________
Avensis 1998, 4A-FE, МКПП, sedan, серебро - продан!
Avensis 2002, 3S-FE, МКПП, sedan, черный - в ремонте!
Avensis 1998, 4A-FE, МКПП, sedan, зеленый - в ремонте!
Mitsubishi Montero Sport 2001, АКПП, 3л, синий - в ремонте!
ИзображениеИзображение Изображение
Avensis 2001, 3S-FE, АКПП, sedan, черный - под заказ!


Вернуться к началу
 Профиль Отправить email  
 
 Заголовок сообщения: Re: Замена кассетной магнитоллы на рестайлинговых машинках.
СообщениеДобавлено: Вт июн 24, 2014 4:22 am 
Не в сети
Аватара пользователя

Зарегистрирован: Вт сен 13, 2011 4:03 am
Сообщения: 1195
Откуда: 54 Новосибирск
Имя: Станислав
vadimka993 писал(а):
Мужики! вытащил магнитолу, воткнул новенький "ПИОНЕР" но лабуда с проводами. куда че подключать где минус, плюс??? там три штекера от штатной а новую один только. короче два часа сидел мудился так ничего и не получилось :please:

пиши в личку если еще не подключил - помогу

_________________
Avensis 1998, 4A-FE, МКПП, sedan, серебро - продан!
Avensis 2002, 3S-FE, МКПП, sedan, черный - в ремонте!
Avensis 1998, 4A-FE, МКПП, sedan, зеленый - в ремонте!
Mitsubishi Montero Sport 2001, АКПП, 3л, синий - в ремонте!
ИзображениеИзображение Изображение
Avensis 2001, 3S-FE, АКПП, sedan, черный - под заказ!


Вернуться к началу
 Профиль Отправить email  
 
 Заголовок сообщения: Re: Замена кассетной магнитоллы на рестайлинговых машинках.
СообщениеДобавлено: Вт июн 24, 2014 5:39 am 
Не в сети

Зарегистрирован: Ср мар 12, 2014 7:14 am
Сообщения: 92
Откуда: Ульяновск
Цитата:
зачем заниматься ерундой! в комплекте с магнитолой всегда есть свой разъем с проводами и схема подключения... пять минут делов сростить с проводкой авто...

вот именно!!!!!я купил пионер и iso разъём для тойоты! Ничего не резал ничего не выискивал защёлкнул фишки в разъёме и всё заиграло!

_________________
Avensis 2001 г.в. 3S-fe, АТ, седан, кожа.


Вернуться к началу
 Профиль Отправить email  
 
 Заголовок сообщения: Re: Замена кассетной магнитоллы на рестайлинговых машинках.
СообщениеДобавлено: Вт июн 24, 2014 6:02 am 
Не в сети
Аватара пользователя

Зарегистрирован: Пт ноя 08, 2013 7:28 pm
Сообщения: 232
Откуда: Углич 76
Имя: Саня
Я купил машину и в ней уже был пионер,тоже через переходник,всё красиво и никаких смоток и изоленты.Переходник вроде стоит в пределах 300 рублей

_________________
Toyota Avensis 2002 седан,3ZZ-FE,terra,МКПП


Вернуться к началу
 Профиль Отправить email  
 
 Заголовок сообщения: Re: Замена кассетной магнитоллы на рестайлинговых машинках.
СообщениеДобавлено: Вт июн 24, 2014 7:21 am 
Не в сети
Аватара пользователя

Зарегистрирован: Вс окт 07, 2012 3:26 am
Сообщения: 1994
Откуда: 152,Лукоянов-Арзамас-Москва(ВДНХ)
Кстати,переходник одинаков для всех Тойот.

_________________
Авенсис т-22,седан,3s-fe,DIS-2,s54,Sol,La 14-02,209,07.2001 год,91000 км.Была Карина Е,1996,4A-FE,STD.


Вернуться к началу
 Профиль Отправить email  
 
 Заголовок сообщения: Re: Замена кассетной магнитоллы на рестайлинговых машинках.
СообщениеДобавлено: Вт июн 24, 2014 10:37 am 
Не в сети

Зарегистрирован: Ср мар 12, 2014 7:14 am
Сообщения: 92
Откуда: Ульяновск
BeliySanya писал(а):
Я купил машину и в ней уже был пионер,тоже через переходник,всё красиво и никаких смоток и изоленты.Переходник вроде стоит в пределах 300 рублей

ага,я купил его за 350 р...
зы видно людям заняться больше нечем :whistlin:

_________________
Avensis 2001 г.в. 3S-fe, АТ, седан, кожа.


Вернуться к началу
 Профиль Отправить email  
 
Показать сообщения за:  Поле сортировки  
Начать новую тему Ответить на тему  [ Сообщений: 61 ]  На страницу Пред.  1, 2, 3, 4, 5  След.

Часовой пояс: UTC + 3 часа


Кто сейчас на конференции

Сейчас этот форум просматривают: нет зарегистрированных пользователей и гости: 0


Вы не можете начинать темы
Вы не можете отвечать на сообщения
Вы не можете редактировать свои сообщения
Вы не можете удалять свои сообщения
Вы не можете добавлять вложения

Найти:
Перейти:  
Powered by phpBB © 2000, 2002, 2005, 2007 phpBB Group
Русская поддержка phpBB
[ Time : 0.041s | 33 Queries | GZIP : Off ]
./cache/ is NOT writable.